318 Fresh water cooling circuit -something seems odd

Post Reply
boattown
Member
Posts: 16
Joined: Sun Mar 15, 2015 2:53 pm

318 Fresh water cooling circuit -something seems odd

Post by boattown »

I am rebuilding a 1978 Chrysler 318 with a Sen-Dure fresh water conversion that was added a few years later. Long before I acquired the boat.

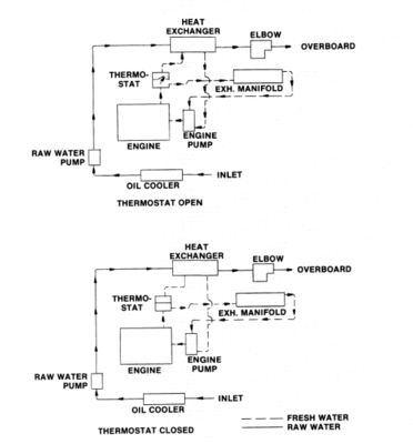
The routing of the freshwater circuit seems to be different than what's indicated in the Chrysler 318 service manual. In the manual, coolant is always going through the exhaust manifold whether the thermostat is opened or closed.

However, the Sen-Dure system will only route coolant to the exhaust manifold when the thermostat is opened. This causes the coolant in the exhaust manifold to get very hot (>205°F) before the thermostat opens up and allows coolant to flow, pushing the hot coolant that was in the exhaust manifold into the heat exchanger.

Does anyone have a fresh water system from Sen-Dure that is plumbed this way?

Thanks

Here is a page from the service manual
Attachments
Fresh water circuit chrysler 318
Fresh water circuit chrysler 318
boattown
Member
Posts: 16
Joined: Sun Mar 15, 2015 2:53 pm

Re: 318 Fresh water cooling circuit -something seems odd

Post by boattown »

I guess it's right. I found a schematic of the system from Sen-Dure. Thanks anyway!
IMG_8281.jpg
Post Reply